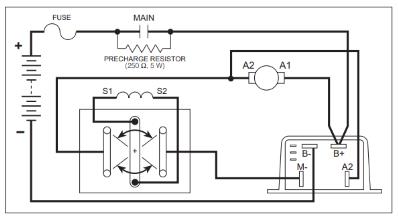
I have a golf cart and need help to figure out the forward and reverse switch arm connections. Please give me a diagram to reference. Curtis 24/36V 400A (0-5K) PMC 1205-114
Status:
Open Apr 27, 2023 - 06:33 AM
Do you have the same question? Follow this Question
1answer
View More Product Details
Curtis 24/36V 400A (0-5K) PMC 1205-114
Cross Reference:CL7007758, CT1205-114, HU3026564, YP150022583, YP1500225-83, YP220012007, YP2200120-077007758, 1205-114, 3026564, 150022583, 1500225-83, 220012007, 2200120-07Please select the preferred condition for Curtis 24/36V 400A (0-5K) PMC 1205-114 if options are available.Remanufactured OEM C...
See More
View Details
View all Curtis 24/36V 400A (0-5K) PMC 1205-114 Questions & Answers

